鋼梁加工的工藝流程及生產步驟
很多客戶來我公司加工鋼價構件的時候,總會問杰達鋼構車間主任這樣一個問題:“你們江蘇杰達鋼結構工程有限公司的鋼結構件、鋼梁是怎么加工的呀?”
今天杰達鋼構官網的小編就向大家介紹一下我公司加工鋼梁的工藝流程。

首先鋼梁加工有以下幾個分類:
型鋼梁
用熱軋成型的工字鋼或槽鋼等制成(見熱軋型鋼),檁條等輕型梁還可以采用冷彎成型的Z型鋼和槽鋼(見冷彎型鋼)。型鋼梁加工簡單、造價較廉,但型鋼截面尺寸受到一定規格的限制。當荷載和跨度較大,采用型鋼截面不能滿足強度、剛度或穩定要求時,則采用組合梁。
組合梁
由鋼板或型鋼焊接或鉚接而成。由于鉚接費工費料,常以焊接為主。常用的焊接組合梁為由上、下翼緣板和腹板組成的工形截面和箱形截面,后者較費料,且制作工序較繁,但具有較大的抗彎剛度和抗扭剛度,適用于有側向荷載和抗扭要求較高或梁高受到限制等情況。

杰達鋼梁加工是一種特殊型式的組合梁,由軋制工字鋼經火焰切割后再錯位焊接,焊接后梁高大于原工字鋼(增加六角形孔高的一半),從而提高了梁的承載能力和抗彎剛度;由于腹板上有形似蜂窩的六角形孔,故名蜂窩梁。
設計計算
鋼梁截面的大小都須經計算確定,并滿足強度、整體穩定和剛度三個主要要求。前兩個保證鋼梁在使用中的安全,后者保證不會產生過大的變形以利正常使用。組合梁的截面尺寸除滿足上述三項要求外,還必須滿足各組成件的局部穩定要求。熱軋型鋼截面的厚度較大,局部穩定一般可以得到保證。
強度
鋼梁的強度包括抵抗彎曲、剪切以及豎向局部承壓的能力。抗彎能力可由材料力學中的彎曲應力公式求得(見梁的基本理論)。當按彈性階段設計時,取計算截面的邊緣纖維應力達到鋼材的屈服點作為極限狀態。邊緣纖維應力達到屈服點后,梁實際上還可繼續承受荷載。隨著荷載的繼續加大,很大彎矩所在截面上的塑性變形沿截面從邊緣向中央不斷發展和擴大,很后在該截面處形成塑性鉸。梁上出現使梁成為可動機構的一定數量的塑性鉸后,梁即到達抗彎的極限狀態而破壞。當按塑性設計時,考慮梁上形成塑性鉸及由此引起的內力重分布。采用塑性設計的鋼梁,與按彈性階段設計的梁相比較,可減小截面尺寸,節省鋼材,但一般只適用于受靜力荷載的熱軋型鋼梁和等截面焊接組合梁,同時組合梁板件的寬厚比應有較嚴格的限制,以免板件局部失穩而降低梁的承載能力。

鋼梁的抗剪能力
鋼梁加工出的抗剪能力,也可按材料力學中的有關公式計算。為了簡化,通常假定剪力完全由腹板的計算截面平均承受。型鋼的腹板較厚,抗剪強度一般都能滿足設計要求。當梁的抗彎強度按塑性階段設計時,剪力的存在會加速塑性鉸的形成;因此,對很大彎矩截面上的剪應力,應有比較嚴格的限制。
鋼梁上承受固定集中荷載處(包括梁的支座處),當荷載作用在翼緣上時,該處翼緣與腹板交界部位的腹板水平截面,應具有足夠的抗豎向局部壓力的能力。承受豎向局部壓力的腹板水平截面的面積,為該豎向壓力在所驗算水平截面上的假定分布長度與腹板厚度的乘積,并假定豎向壓應力在該水平截面上為均勻分布。若計算截面的抗豎向局部承壓能力不足,可放大支承豎向荷載墊板的長度,或在該處設置腹板的加勁肋。
整體穩定
在豎向荷載作用下,鋼梁一般只產生豎向位移(即撓度),但對側向剛度較差的工字形截面或槽形截面鋼梁,當梁的自由長度(側向無支承長度)較大時,荷載加大到一定程度,常會迅速產生較大的側向位移和扭轉變形,使梁隨即喪失承載能力的現象稱為喪失整體穩定或側扭屈曲。當梁的自由長度較大和受壓翼緣寬度較小時,使梁喪失整體穩定的臨界荷載常小于強度破壞的荷載,因此,對梁的截面除應計算抗彎強度外,還必須驗算整體穩定性。影響該臨界荷載大小的因素很多,如截面的形狀和尺寸,荷載的類型和其在截面上作用點的高度,自由長度的大小和梁端部的支承方式等。增加整體穩定性的很有效辦法是在跨中設置側向支承和加大受壓翼緣板的寬度。此外,在任何鋼梁的支座處都應采取構造措施,使該處截面不能產生側向位移和繞梁軸的轉動(見結構穩定)。
剛度
梁在正常使用條件下的很大豎向位移(撓度),不應超過設計規范中對各種不同用途的梁所規定的很大容許變形值。梁的撓度大小與梁截面的抗彎剛度(彈性模量和截面慣性矩的乘積)成反比,剛度愈大,撓度愈小。采用較高的截面,可提高梁的剛度。
局部穩定
當鋼梁加工時的腹板和翼緣厚度不足時,可能在全梁因強度破壞或喪失整體穩定之前,受壓翼緣或腹板就已形成波狀凹凸而失去其原來的平面形態的現象稱局部屈曲或喪失局部穩定(圖2)。局部屈曲將改變截面形狀而惡化梁的工作狀態,有可能促使梁提前喪失承載能力。為此,對受壓翼緣板的寬厚比應有限制。對于腹板,當高厚比較大時,則須用橫向加勁肋或縱、橫向加勁肋予以加強,把整塊腹板分成若干小區格。

鋼梁加工至如何焊接勁肋
焊在腹板兩側用以防止腹板喪失局部穩定的條形鋼板。
焊在腹板兩側用以防止腹板喪失局部穩定的條形鋼板。
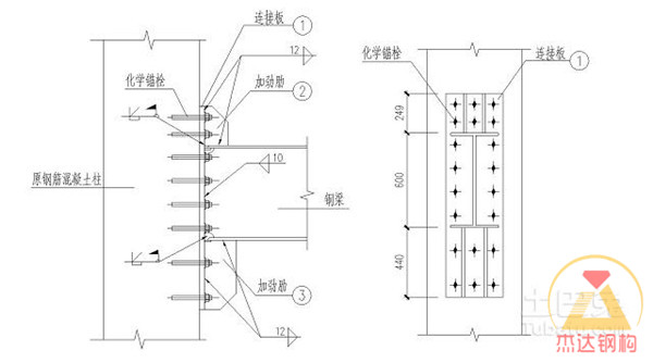
①中間加勁肋。有橫向和縱向兩種。橫向加勁肋主要用于增強腹板抵抗因受剪而局部屈曲的能力,間距由腹板高厚比和板中應力的大小經計算確定。縱向加勁肋主要用以增強腹板抵抗因彎曲壓應力而屈曲的能力,設在腹板的受壓區,位于離腹板受壓邊緣為腹板高度的1/4~1/5處,可沿梁的全長設置,也可只在彎曲壓應力較大的區間內局部設置。加勁肋的截面應有足夠的剛度。
② 支承加勁肋。設置于梁的支座處和固定集中荷載處,除有中間橫向加勁肋的作用外,主要用以傳遞梁所受的集中力,改善腹板在豎向壓力下的工作性能。設計時將支承加勁肋及其兩側的部分腹板看作一個軸心壓桿,驗算此壓桿在支座集中反力或集中荷載作用下在腹板平面外的穩定性。此外,為了傳遞所受集中力,加勁肋的端部還應有足夠的承壓面積刨平抵緊于翼緣板上。
腹板屈曲后強度
腹板區格局部屈曲后將會產生平面外位移,但與此同時,由于該區格四周與翼緣板和加勁肋分別牢固相連,腹板內隨即產生薄膜張力來阻止平面外位移的增大,使腹板屈曲后還可繼續承受荷載的狀態稱腹板屈曲后強度。研究利用它,可節省鋼材,具有一定經濟意義;但一般只適用于受靜力荷載的鋼梁。
拼接
限于運輸條件,在工廠將梁分段制成,運至工地再拼接成整體,稱工地拼接。因鋼材尺寸不足,在制造廠中把梁的各個組成部分接長或加寬而完成的拼接,稱工廠拼接。在拼接處,應保證梁的強度不被削弱和變形的連續性。組合梁的工廠拼接應使翼緣板和腹板的接縫分散在不同截面處。為了便于運輸,工地拼接中翼緣板和腹板的接縫可設在同一截面上,但宜設在受力較小的部位。拼接方法一般采用坡口對焊焊縫連接,可省工省料;但對重型梁的工地拼接,也可用拼接板高強螺栓連接,以提高拼接質量和改善梁的動力性能。
有時也有人問杰達鋼構在鋼梁加工完成后的鋼梁施工流程中的摩擦面加工的目的是什么?
我在這里告訴大家,達到設計規定的摩擦系數,大多數鋼結構梁連接受力靠的是摩擦面的摩擦力(剪力)。鋼試件摩擦面加工后需要送檢到實驗室,用以檢查摩擦力是否夠。

杰達鋼構常年生產加工雨篷鋼梁,汽車棚鋼梁,弧形鋼梁,預埋件,及各種鐵件加工,公司有專業的設計人員,玻璃雨棚設計,陽光棚設計、陽光棚制作陽光棚安裝服務于一體的專業化公司.公司經潛心研究,并汲取國內外先進技術和經驗,開發出各類高水準,高品質的各種類型: 鋼結構車棚系列、陽光車棚系列、景觀棚系列、玻璃雨棚系列.
本公司以誠信為本、客戶至上、盡善盡美、質量第一的宗旨為客戶提供方便、快捷、完美的服務。這是恒光一直努力、永無止境的追求目標。
如您需要加工定制鋼梁加工我公司網站圖例(鏈接:鋼結構產品)中的產品,請聯系我們!我們的管理理念:以人為本、科技為魂、競爭爭先、創新為績!
如您需要加工定制鋼梁加工我公司網站圖例(鏈接:鋼結構產品)中的產品,請聯系我們!我們的管理理念:以人為本、科技為魂、競爭爭先、創新為績!
- 上一篇鋼結構施工日記范本
- 下一篇杰達拱形屋頂/太空瓦簡介

